快速维修故障案例及研讨类技术文由卡尔玛亚洲培训中心(KATC)收集整理编写。转发请注明出处。
卡尔玛亚洲培训中心(KATC)致力于成为引导亚洲集装箱装卸工业领先的培训中心,KATC提供一个专业的平台供广大的合作伙伴和用户在全球无界的知识环境中投入学习、忘掉弊习、重新学习。
了解更多KATC详情:
谢汉生
电话:+86 138 6045 3391
邮箱:Hansheng.Xie@kalmarglobal.com
卡尔玛已连续九年推出快速维修故障案例,帮助客户解决了各类设备故障,减少了设备停机时间。卡尔玛今年将继续在各社交平台推出快速维修故障案例分享,同时也将发布一些研讨类技术文,帮助客户及维修人员解决疑难杂症,普及机车技术理论,进一步帮助客户提高生产力。
我们将分享的2024年第三则是卡尔玛DRG正面吊无法转向故障快速维修案例。

作者:卡尔玛华东服务运营部 石小斌
客户反馈一台DRG正面吊无法转向,方向盘转不动,转向油缸无动作。


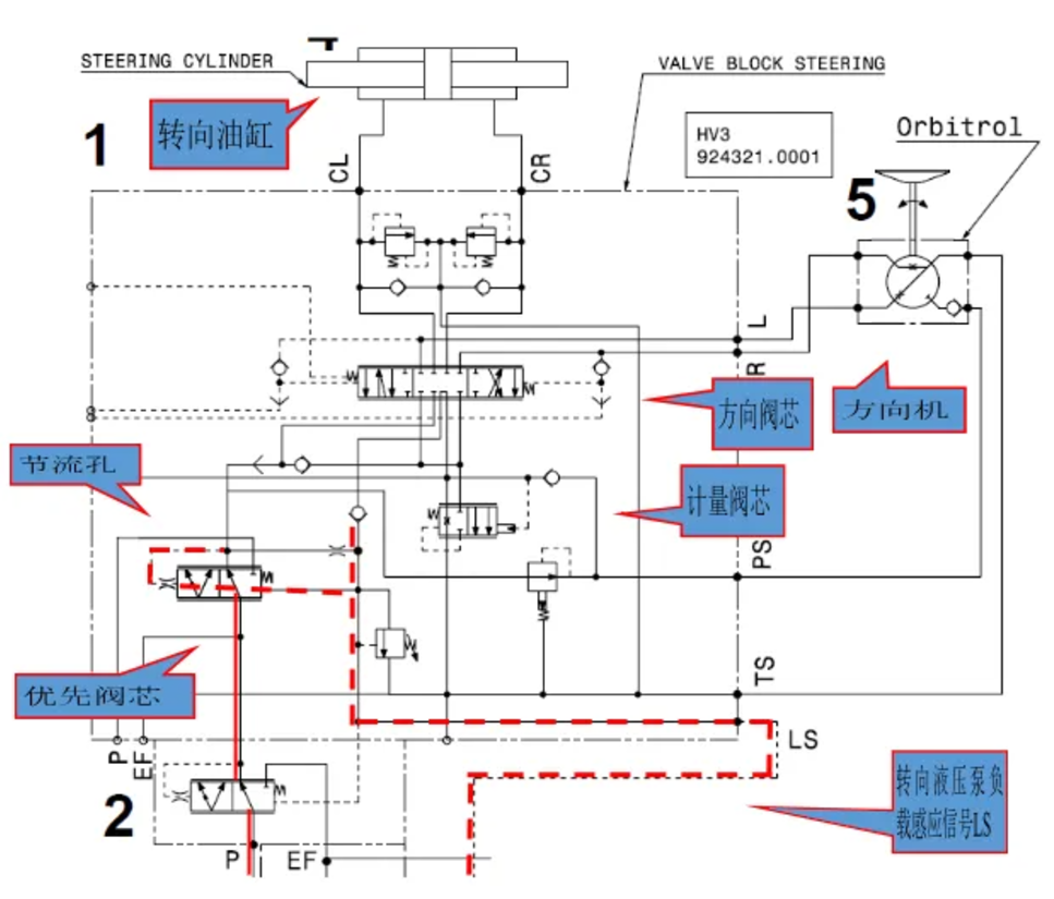
3、再次检查液压泵工作情况,转动方向盘让方向机脱离中位时,转向液压泵仍然保持在备压状态,说明打方向时转向液压泵没有得到负载感应信号,从而没有大流量大压力油输出。拆开车架转向优先阀到转向液压泵的LS信号油管,连接到接油桶,启动机车打方向时该LS信号管没有液压油输出,初步判断车架转向优先阀内部问题。


根据以上转向系统的液压原理图,转向动作信号LS从优先阀芯中间的节流孔通过后,送往转向液压泵作为负载感应信号,推动变量柱塞泵斜盘工作。现场先直接拆开转向优先阀芯,检查发现阀芯中间的节流孔被黑色杂质堵塞了。

快速维修故障案例及研讨类技术文由卡尔玛亚洲培训中心(KATC)收集整理编写。转发请注明出处。
卡尔玛亚洲培训中心(KATC)致力于成为引导亚洲集装箱装卸工业领先的培训中心,KATC提供一个专业的平台供广大的合作伙伴和用户在全球无界的知识环境中投入学习、忘掉弊习、重新学习。
了解更多KATC详情:
谢汉生
电话:+86 138 6045 3391
邮箱:Hansheng.Xie@kalmarglobal.com